在综合布线工程的施工与结束的过程中,光纤的施工质量是很重要的,因此必须对其施工质量进行必要的检测,笔者根据多年的设计与施工经验,归纳出一套比较实用的检测程序,描述出来与各位同行共享。
检查和安装
在接上光缆和安装了连接器之后,必须进行光纤的连续性检查,所有的光缆芯都必须经过测试。因此,承担测试的人员应当备有一些能够测试出安装质量的测试设备。
有两种测量必须进行:光纤和接插件产生衰减的全面测试;能产生光纤连接线路损失曲线示意图的反射测量。这一测量另外还会告知人们连接线路的长度、出错点。所有测试的结果都应储存到验收的电脑数据里去。
衰减测量
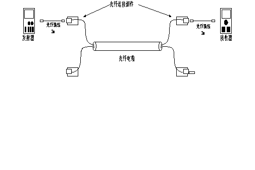
衰减测量,也称第一级测量,用一个发射信号的大功率的校准发生器和一个测量接收的光纤辐射测量仪进行。这可以测量线路上的衰减并知道线路或某段线路是否在规定的公差里。这就是第一水平测量。在每次测量之前,都应清洗所有的接插件。为了避免测量错误,两架仪器(发生器和接受器)应当使用同样的测量电缆(3米长)。这些电缆应当具有和所测光纤芯同样的特点。
测试可以用以下两个方法进行:一名测试人员进行测试,两架仪器放在同一个地方,但能与另一处形成回环;两名测试人员,两个地方各入一架测试仪。
所有测试程序都从校准接收器开始。为此,须将发生器和接收器用一根3米长的电缆直接连接在一起。然后向接收器进行大功率发射,再校准接收器至液晶显示上出现0dB。用850nm的波长进行测试,测试中得到的衰减最大值,等于光纤衰减即这段波长的3.5dB/Km,在此之上增加各种连接所产生的衰减(接插件和接头)。我们认为连接设备的90%在不超过850nm时衰减为0.3dB。测试的结果进入验收报告资料。
一名测试人员进行测试的方法
一名测试人员的测试要求在最后配线架的不同光缆通过一些长度为10米的光纤跳线构成回环。然后一对一对检测每对光纤的光芯。发射器和接收器放在同一地点。用一根长3米的光纤电缆把发射器连接到光缆头或光纤屉上的第一根光纤上。用第二根3米长的光纤电缆将接收器连接到第二根光纤上。先测量一下回环情况,然后测试人员再将接收器连接到第三根光纤上进行同样测试,以同样方法测试第四、第五和第六根光纤。
测试程序是:校准接收器、装上跳线电缆、测量线路并将测试结果存入电脑中。校准时用一根3米长的电缆将发射器和接收器构成回环。应当向接收器进行大功率发射并校准接收器至液晶显示0dB。如果测试出的值超过了最大希望值,就应当借助于光纤反射仪来确定故障的地点。
两位测试人员进行测试的方法

这两位测试人员应当拥有一些通信工具以便于及时交流:电话,对讲机。
检测是一芯一芯进行的。一个测试人员带有一个光信号发生器,另一位测试人员通过接收器记录测试结果。在这种情况下,两名测试人员分别在不同的两端。所说的不同是测试只在单向进行,不再两次计算光纤跳线电缆的3米长度。测试的线路如下:
用反射测量仪测量
用反射测量仪测量,又称第二级测量,其目的是测看光纤芯的物理状态。损耗的分布可以在显示屏上显示并打印。各测量结果也同样编入验收报告。
测量原理如下:反射测量仪发出一个大功率的校准光束,然后观察显示屏上是否有一个视觉看得见的反射功率信号出现。这一反射是构成光纤的硅的不完全性导致的,与直线性衰减相一致。反射信号的其余部分等于接插部分可能的故障部分的反射。同时,这些损耗可以被定位并检测出光缆的确切长度。
这些测试采用波长850nm。但如果人们需要为网络的未来发展趋势测出布线的等级,也可以用1300nm。测试中得到的最高衰减值等于光纤衰减值,即850nm时为3.5dB,1300nm时为2dB,在此之上加上各连接部分产生的衰减。我们认为接插部分的90%在为超过850nm时衰减为0.3dB和在不超过1300nm时衰减为0.2dB。这些测试可以检测出光纤是否处于某个不正常情况(弯曲半径,过分拉拽或挤压),也可检测出是否有断线,断线是否因为操作不当,也能知道ST接插件是否连接得正确。
【相关文章】
……